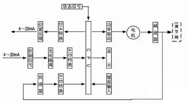
¡¡¡¡1¡¢µç¶¯µ÷½Ú·§µÄ½á¹¹Ó빤×÷µÀÀí

¡¡¡¡ÈçͼÊǵ綯µ÷½Ú·§µÄµäÐͱíÐΣ¬ËüÓÉÁ½¸ö¿É²ð·ÖµÄÖ´Ðлú¹¹ºÍµ÷½Ú·§£¨µ÷½Ú»ú¹¹£©²¿ÃÅ×é³É¡£Éϲ¿ÊÇÖ´Ðлú¹¹£¬½ÓÊܵ÷½ÚÆ÷Êä³öµÄ0¡«10mADC»ò4¡«20mADCÐźţ¬²¢½«Æäת»»³ÉÏàÓ¦µÄÖ±ÏßÎ»ÒÆ£¬Íƶ¯Ï²¿µÄµ÷½Ú·§×÷Ϊ£¬Ö±½Óµ÷½ÚÁ÷ÌåµÄÁ÷Á¿¡£¸÷Ààµç¶¯µ÷½Ú·§µÄÖ´Ðлú¹¹¸ù»ùÒ»Ñù£¬µ«µ÷½Ú·§£¨µ÷½Ú»ú¹¹£©µÄ½á¹¹ÒòʹÓÃǰÌáµÄ·ÖÆçÀàÐͺö࣬×î³£ÓõÄÊÇֱͨµ¥·§×ùºÍֱͨ˫·§×ùÁ½ÖÖ¡£
¡¡¡¡2¡¢µç¶¯Ö´Ðлú¹¹µÄ¸ù»ù½á¹¹
¡¡¡¡Ö´Ðлú¹¹Ñ¡È¡Á˵¹ú½ø¿ÚµÄPSLµç×ÓʽһÌ廯µÄµç¶¯Ö´Ðлú¹¹£¬¸Ã²úÆ·Ìå»ýÓס¢³ÁÁ¿ÇᣬְÄÜÇ¿¡¢²Ù×÷·½±ã£¬ÒÑ¿í·ºÀûÓÃÓÚ¹¤Òµ½ÚÔì¡£
¡¡¡¡ÆäÖ±ÏßÐг̵綯ִÐÐÆ÷ÖØÒªÊÇÓÉÏ໥¸ôÀëµÄµçÆø²¿ÃźͳÝÂÖ´«¶¯²¿ÃÅ×é³É£¬µç»ú×÷ΪÏνÓÁ½¸ö¸ôÀ벿ÃŵÄÖÐÑ벿¼þ¡£µç»ú°´½ÚÔìÒªÇóÊä³öת¾Ø£¬Í¨¹ý¶à¼¶Õý³ÝÂÖ´«µÝµ½ÌÝÐÎË¿¸ËÉÏ£¬ÌÝÐÎË¿¸Ëͨ¹ýÂÝÎÆ±ä»»×ª¾ØÎªÍÆÁ¦¡£Òò¶øÌÝÐÎÂݸËͨ¹ý×ÔËøµÄÊä³öÖὫֱÏßÐг̴«µÝµ½·§¸Ë¡£Ö´Ðлú¹¹Êä³öÖá´øÓÐÒ»¸öÔ¤·À´«¶¯µÄֹת»·£¬Êä³öÖáµÄ¾¶ÏòËø¶¨×°ÖÃÒ²Äܹ»×ö¶¯µØÎ»ÅúʾÆ÷¡£Êä³öÖáÖ¹¶¯»·ÉÏÁ¬ÓÐÒ»¸öÆì¸Ë£¬Æì¸ËËæÊä³öÖáͬ²½ÔËÐУ¬Í¨¹ýÓëÆì¸ËÏνӵijÝÌõ°å½«Êä³öÖáÎ»ÒÆ×ª»»³ÉµçÐźţ¬Ìṩ¸øÖÇÄܽÚÔì°å×÷Ϊ±ÈÁ¦Ðźźͷ§Î»·´À¡Êä³ö¡£Í¬Ê±Ö´Ðлú¹¹µÄÐгÌÒ²¿ÉÓɳÝÌõ°åÉϵÄÁ½¸öÖ÷ÏÞλ¿ª¹Ø¿ªÏÞ¶È£¬²¢ÓÉÁ½»úеÏÞλ±£»¤¡£
¡¡¡¡3¡¢Ö´Ðлú¹¹¹¤×÷µÀÀí

¡¡¡¡µç¶¯Ö´Ðлú¹¹ÊÇÒԵ綯»úΪÇý¶¯Ô´¡¢ÒÔÖ±Á÷µçÁ÷Ϊ½ÚÔì¼°·´À¡Ðźţ¬µ±½ÚÔìÆ÷µÄÊäÈë¶ËÓÐÒ»¸öÐźÅÊäÈëʱ£¬´ËÐźÅÓëλÏàÐźŽøÐбÈÁ¦£¬µ±Á½¸öÐźŵÄÎó²îÖµ´óÓÚ»®¶¨µÄËÀÇøÊ±£¬½ÚÔìÆ÷²úÉú¹¦ÂÊÊä³ö£¬Çý¶¯ËÅ·þµç¶¯»ú¶¯µ¯Ê¹¼õ¿ìÆ÷µÄÊä³öÖᳯ¼õÓ×ÕâÒ»Îó²îµÄ·½Ïò¶¯µ¯£¬Ö±µ½Îó²îÓ×ÓÚËÀÇøÎªÖ¹¡£´ËʱÊä³öÖá¾Í²»±äÔÚÓëÊäÈëÐźÅÏà¶ÔÓ¦µÄµØÎ»ÉÏ¡£
¡¡¡¡4¡¢½ÚÔìÆ÷½á¹¹

¡¡¡¡½ÚÔìÆ÷ÓÉÖ÷¿Øµç·°å¡¢´«¸ÐÆ÷¡¢´øLED²Ù×÷°´¼ü¡¢·ÖÏàµçÈÝ¡¢½ÓÏß¶Ë×ÓµÈ×é³É¡£ÖÇÄÜËÅ·þ·Å´óÆ÷ÒÔרÓõ¥Æ¬Î¢´¦ÖÃÆ÷Ϊ»ù´¡£¬Í¨¹ýÊäÈë»ØÂ·°Ñ·ÂÕÕÐźš¢·§Î»µç×èÐźÅת»»³ÉÊý×ÖÐźţ¬Î¢´¦ÖÃÆ÷ƾ¾Ý²ÉÑùÁ˾Öͨ¹ýÈËΪÖÇÄܽÚÔìÈí¼þºó£¬ÏÔʾÁ˾ּ°Êä³ö½ÚÔìÐźš£
¡¡¡¡5¡¢µ÷½Ú·§µÄ¸ù»ù½á¹¹


¡¡¡¡µ÷½Ú·§Ó빤ÒչܷÖб»µ÷½éÖÊÖ±½Ó½Ó´¥£¬·§Ð¾ÔÚ·§ÌåÄڻ£¬Å¤×ª·§Ð¾Óë·§×ùÖ®¼äµÄÁ÷Í¨Ãæ»ý£¬¼´Å¤×ª·§ÃŵÄ×èÁ¦ÏµÊý¾ÍÄܹ»¶Ô¹¤ÒÕ²ÎÊý½øÐе÷½Ú¡£
¡¡¡¡ÈçÉÏËùʾ£¬¸ø³öֱͨµ¥·§×ùºÍֱͨ˫·§×ùµÄµäÐͽṹ£¬ËüÓÉÉÏ·§¸Ç(»ò¸ßÎÂÉÏ·§¸Ç)¡¢·§Ì塢Ϸ§¸Ç¡¢·§Ð¾Óë·§¸Ë×é³ÉµÄ·§Ð¾²¿¼þ¡¢·§×ù¡¢ÌîÁÏ¡¢Ñ¹°åµÈ×é³É¡£
¡¡¡¡Ö±Í¨µ¥·§×ùµÄ·§ÌåÄÚÖ»ÓÐÒ»¸ö·§Ð¾ºÍÒ»¸ö·§×ù£¬ÆäÌØµãÊǽṹµ¥Ò»¡¢Ð¹Â©Á¿Ó×(ÉõÖÁÄܹ»ÆëÈ«¶Â½Ø)ºÍÔÊÐíѹ²îÓס£Òò¶ø£¬ËüºÏÓÃÓÚÒªÇóй©Á¿Ó×£¬¹¤×÷ѹ²î½ÏÓ׵ĸɾ»½éÖʵij¡Ëù¡£ÔÚÀûÓÃÖÐÓ¦³ö¸ñ°ÑÎÈÆäÔÊÐíѹ²î£¬Ô¤·À·§ÃŹز»ËÀ¡£Ö±Í¨Ë«×ùµ÷½Ú·§µÄ·§ÌåÄÚÓÐÁ½¸ö·§Ð¾ºÍ·§×ù¡£
ËüÓëͬ¿Ú¾¶µÄµ¥×ù·§Ïà±È£¬Á÷ͨÄÜÁ¦Ô¼´ó20%¡«25%¡£ÓÉÓÚÁ÷Ìå¶ÔÉÏ¡¢ÏÂÁ½·§Ð¾ÉϵÄ×÷ʹ¾¢Äܹ»Ï໥µÖÏû£¬µ«ÉÏ¡¢ÏÂÁ½·§Ð¾²»Ò×ͬʱ¹Ø¹Ø£¬Òò¶øË«×ù·§ÓµÓÐÔÊÐíѹ²î´ó¡¢Ð¹Â©Á¿½Ï´óµÄÌØµã¡£¹ÊºÏÓÃÓÚ·§Á½¶Ëѹ²î½Ï´ó£¬Ð¹Â©Á¿ÒªÇ󲻸ߵĸɾ»½éÖʳ¡Ëù£¬²»ºÏÓÃÓÚ¸ßÕ³¶ÈºÍº¬ÏËάµÄ³¡Ëù¡£